Jak na elektroinstalace v kuchyni

Kuchyň je jedno z nejdůležitějších míst v domácnosti. Není to ale jen koutek, kde se chystá jídlo. V moderních projektech staveb a rekonstrukcí je dnes kuchyň často centrem celého obytného prostoru, kam bereme návštěvy. Prostor bývá otevřený a kuchyň situovaná tak, aby ten, kdo vaří, mohl být při své činnosti součástí okolního dění i středem pozornosti. Tudíž i elektroinstalaci v kuchyni je potřeba plánovat prakticky, abychom dosáhli nejen funkčnosti, ale také ergonomie a v neposlední řadě také estetiky.
Základem je hodně zásuvek
Počítejte s námi: zásuvka 230 V pro lednici, elektrickou troubu, myčku (eventuálně i pračku), mikrovlnku, drtič odpadu a digestoř. To máme sedm. K tomu se nabízí spousta menších spotřebičů: kávovar, mikrovlnná trouba, mixér, rychlovarná konvice, šlehač, hnětač, rýžovar, parní hrnec, horkovzdušná fritéza, topinkovač, odšťavňovač, jogurtovač… To může být i dalších nejméně deset adeptů na zásuvku. Menší spotřebiče samozřejmě nikdy nebudete používat všechny naráz. Ovšem ty, které používáte denně, by svoji vlastní zásuvku mít měly, a k tomu několik zásuvek rezervních. Deset zásuvek v kuchyni v běžné domácnosti je tedy absolutní minimum a 15 střízlivý kompromis.
Rozmístění zásuvek v kuchyni je potřeba pečlivě naplánovat. Zamyslete se, co kde bude, které spotřebiče budou vestavné (tj. zabudované trvale a potřebují zásuvku jen a jen pro sebe) a které zásuvky se budou naopak ve svých službách střídat.
Správné množství zásuvek a jejich umístění je jedna věc. Protože mezi kuchyňskými spotřebiči mnoho nízkoodběrových přístrojů nenajdete, k zásuvkám musíte mít také odpovídající počet správně nadimenzovaných přívodů (tedy dostatečný počet zásuvkových okruhů).
S obojím vám může pomoci:
A) kuchyňské studio, s jehož pomocí si v 3D modelu vymazlíte kuchyň k obrazu svému (včetně právě rozmístění zásuvek),
B) projektant elektroinstalace, který by měl nadefinovat přívodní kabely (množství i parametry) a správně rozmístit jednotlivé zásuvky na příslušné přívody.
Nicméně mohou nastat situace, kdy si děláte návrh kuchyně sami a elektro projekt není k dispozici, protože se jedná o rekonstrukci. Nebo se prostě jenom chcete řídit heslem „důvěřuj, ale prověřuj“, profi návrhy kuchyně i instalace máte a chcete se ujistit, že je vše vymyšlené správně. Pojďme si říct několik důležitých pravidel, která by se měla u zásuvek v kuchyni dodržovat.
Kam a jak vysoko elektrické zásuvky v kuchyni umístit
Co se týče umístění zásuvek v kuchyni (i vypínačů a dalších elektroinstalačních prvků), z legislativního hlediska je třeba si pohlídat pouze několik základních věcí.
Zásuvky a spol. nesmí být přímo nad dřezem (v umývacím prostoru – podobně jako v koupelně). A neměly by být ani nad varnou deskou nebo sporákem (tj. v bezprostřední blízkosti zdrojů tepla). Nadměrné teplo elektroinstalačním přístrojům škodí, stejně tak mastnota, která ulpívá na jejich povrchu a vedle neestetického dojmu může způsobovat i degradaci plastových materiálů a následné praskání krytů vypínačů a zásuvek. Stejná pravidla platí jak pro zásuvky, které jsou vidět, tak i pro ty, které jsou schované za spotřebiči a pod kuchyňskou linkou.
Z hlediska funkčního a praktického byste měli aspoň přibližně tušit, které spotřebiče chcete kde v kuchyni mít. A podle toho zásuvky rozmístit jak pro spotřebiče vestavné (trouba, myčka, mikrovlnka), tak pro spotřebiče sice přenosné, ale trvale umístěné na konkrétní pozici (např. kávovar nebo rychlovarná konvice).
Pro vestavné spotřebiče dáváme zásuvky do jejich bezprostřední blízkosti. Zásuvky pro přenosné (občas používané) spotřebiče naopak mějte umístěné tak, aby byly dobře přístupné. Třeba za již zmíněným kávovarem se vám tyčový mixér bude připojovat opravdu špatně. Zkrátka zásuvky musí být tam, kde budete spotřebiče používat.
Výška zásuvek má také svoje regule a zvyklosti. Zásuvky (i vypínače) nad kuchyňskou linkou se umisťují ve stejné úrovni, standardně cca 20–30 cm nad pracovní deskou (tj. 1150–1250 mm nad podlahou), záleží na výšce dolních a horních skříněk kuchyně.
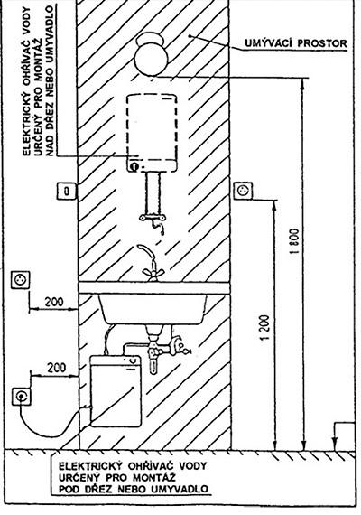
Umístění zásuvek v okolí dřezu se řídí normou ČSN 33 2130 ed.3, článek 7.8 – Elektrické zařízení v umývacím prostoru. Tato norma stanovuje podobně jako v koupelnách, že: „V umývacím prostoru nesmí být umístěny zásuvky a spínače, jsou-li umístěny alespoň ve výši 1,2 m nad podlahou, mohou být umístěny těsně u hranice umývacího prostoru, jsou-li umístěny níže, musí být vzdáleny svým nejbližším okrajem alespoň 0,2 m od hranice umývacího prostoru.“
Norma dále říká, že pokud je umyvadlo (dřez) těsně zabudované do pracovní desky plynule navazující na stěnu, potom tato deska ruší existenci umývacího prostoru pod ní. To jest na rozdíl od koupelny může být ve skříňce pod kuchyňským dřezem umístěna zásuvka např. pro myčku nádobí. Ale zásuvka pro myčku by se neměla nacházet pod přívodním kohoutem vody nebo pod vyústěním odpadu.
A ještě jednu věc se v uvedené normě dočteme, a to že: „Za součást umyvadla se nepovažuje okolí umyvadla určené pouze k odkládání věcí, i když toto okolí spolu s umyvadlem tvoří jeden celek.“ Takže zásuvky v blízkosti odkapávacího prostoru nejsou problém.

Přívody a zapojení pro elektrické zásuvky do kuchyně
Pokud jde o zapojení zásuvek, z legislativního hlediska se nim v kuchyni přistupuje jako k zásuvkám kdekoliv jinde v domě. Zásuvky musí být připojené správným kabelem – typicky CYKY 3x2,5 J (pro elektrickou varnou desku speciálně kabel 400 V / 16 A), jištěny jističem B16A a zásuvkové okruhy musí být chráněny proudovým chráničem s reziduálním proudem max. 30 mA. Dle normy na elektrické instalace může být na jednom zásuvkovém okruhu max. 10 zásuvek (ale na to pozor, v kuchyni to určitě nezkoušejte). Oproti zbytku domu by kuchyň měla být naprojektovaná poněkud robustněji.
Určitě počítejte se samostatnými přívody pro lednici nebo sklokeramickou varnou desku. Troubu s myčkou na nádobí lze též považovat za víceodběrové spotřebiče (tj. spotřebiče s příkonem nad 2 kW), takže samostatný přívod by měl být samozřejmostí. A pokud nebudou na okruhu připojeny samy, určitě by neměly být spolu. Můžete je rozhodit na zásuvkové okruhy pro nízko odběrové spotřebiče (tyčový mixér, digestoř,…). Zásuvky k volnému užití by měly mít aspoň dva zásuvkové okruhy.
Jaké zásuvky do kuchyně použít
Platná legislativa nevyžaduje u zásuvek do kuchyně žádné speciální parametry. V místech nejvíc vystavených vlivům, jako je horko, vlhkost nebo mastnota, žádné zásuvky ani další elektroinstalační přístroje být nesmí – to jsme si už řekli. V ostatních částech kuchyně stačí minimální noremní parametry, jako např. krytí IP20. Určitě není na škodu, aby zásuvky měly bezpečnostní clonky – takže krytí IP40, což je dnes běžný standard. A pokud máte obavy, že vám do některé zásuvky bude foukat pára z rychlovarné konvice, můžete použít i zásuvky s krytím IP44.
Kromě klasických zásuvek do elektroinstalační krabice ve zdi mohou velmi dobře posloužit nejrůznější výsuvné sloupky a vyklápěcí krabice zabudované v desce kuchyňské linky. Mohou se hodit obzvlášť tehdy, kdy je kuchyňská linka umístěná v prostoru (nikoliv u zdi), a není tudíž možné osadit zásuvky do zdi. Ovšem počítejte s tím, že výklopné zásuvky na desce zaberou plošně větší prostor a nemůžete je umístit nad šuplík. Výsuvné zásuvky vám pod pracovní deskou zabírají místa ještě víc, takže vám kvůli nim vznikne nevyužitý prostor.

Co prodlužovačky a rozdvojky?
Jak jsme se už zmínili, v kuchyni byste měli mít dostatek zásuvek, abyste nemuseli tahat prodlužky nebo rozdvojky (rozbočky). Jejich použití se totiž může stát zdrojem potenciálních problémů. Prodlužovací přívod se může přehřívat, snadno ho přeříznete a ulpívá na něm mastnota, která nejde dost dobře vyčistit.
Pokud to bez prodlužovacího kabelu nejde (protože máte starší kuchyň, kterou nechcete rozkopat), musíte mít prodlužovačku správnou. Vybírejte z těch, které jsou na 16 A, protože kuchyňské spotřebiče mají poměrně velký odběr. A pokud dojde na rozdvojky, tak nikdo z výrobců nepovoluje zapojování jedné do druhé!

Kumulace přechodových odporů spolu s ulpívající mastnotou totiž může způsobovat vybavování proudových chráničů, pokud je jimi instalace osazena. No a pokud proudové chrániče nemáte, může taková rozdvojka v rozdvojce mít i fatální následky, například požár. Stejně jako nepatří rozdvojka do rozdvojky, neměli byste dávat ani rozdvojku do prodlužovačky.
Pokud víte, že se na nějakém zásuvkovém okruhu prodlužovacímu přívodu nevyhnete, není od věci tento okruh odjistit kromě jističe a chrániče ještě také obloukovou ochranou, která rozpozná případné poškození jednotlivých vodičů v prodlužovačce (tj. tzv. sériové poruchy).
A pozor – třeba takovou myčku byste neměli na rozdvojku nebo prodlužovačku připojit vůbec. Což platí i pro elektrickou troubu s příkonem 2–4 kW.
Osvětlení do kuchyně
Kromě hlavního kuchyňského svítidla (většinou na stropě) je potřeba dostatečně nasvítit pracovní plochu. K tomu se často používají LED světla a světelné lišty zafrézované do dna skříněk nad kuchyňskou linkou, LEDkové pásky pod skříňkami, které osvětlují pracovní plochu nebo vnitřní police skříněk.
Pro šikovné rozmístění vypínačů si rozmyslete, odkud chcete jednotlivá světla ovládat a zda společně jedním vypínačem, nebo samostatně.
LED pásky mívají svůj vlastní „mikro“ vypínač, kterým se dá světlo nejen rozsvěcet/zhasínat, ale často i stmívat. Buďte chytří a nechte si k ovládání takového osvětlení instalovat ještě i standardní vypínač na zeď (např. ve vícenásobném rámečku se zásuvkami). Budete jím moci světlo ovládat třeba i loktem (když máte špinavé ruce). Navíc při zhasnutí odpojíte napájecí zdroj LED pásku od napětí, což zvyšuje životnost zdroje i bezpečnost. Tímto originálním „miniovladačem“ si pak třeba můžete jenom nastavit intenzitu, na kterou se vám LED pásek při zapnutí rozsvítí. Stmívání v kuchyni ale není zas tak užitečná funkce, protože většinou prostě svítíte, abyste na práci viděli a intenzitu světla neřešíte.

U světelných zdrojů, které jsou součástí např. digestoře, není třeba žádné další ovládání řešit.
Připojení velkých kuchyňských spotřebičů
I když většina dnešních spotřebičů, a to i těch vestavných (myčka, trouba,…), bývá připojena přes vidlici do zásuvky, stále se najdou přístroje, které jsou připojené napevno.
Sporák
Typicky se jedná o sporák (myšleno kombinace varné desky s troubou) nebo varnou desku.
Přívod k těmto spotřebičům se většinou ukončí v elektroinstalační krabici, ze které se pokračuje pohyblivým přívodem (napájecí šňůrou) k samotnému spotřebiči. Pro spojení pevného a pohyblivého přívodu je dnes k dostání celá řada kabelových vývodek, které jsou vybavené svorkovnicí a odlehčovací sponou bránící vytržení kabelu. Navíc poměrně elegantně vyvedou kabel z elektroinstalační krabice.

U těchto typů spotřebičů se ještě často řeší otázka použití tzv. sporákové kombinace neboli vypínače, kterým je možné spotřebič odpojit od napájení v případě opravy nebo delší nečinnosti.

U velkých průmyslových kuchyní (školy, školky, závodní stravování) je možnost vypnutí napájení do spotřebičů doslova nezbytná. Co se týče kuchyní v domácnostech, je potřeba se řídit připojovacími podmínkami od výrobce daného spotřebiče. Někdy se totiž v návodu přímo uvádí, že spotřebič má být připojený přes zařízení umožňující vypnutí napájecího napětí.
Ve většině případů však stačí samostatný a správně označený jistič v rozvodnici, pokud je rozvodnice někde v dosahu (kdyby byla varná deska ve 3. patře vícegenerační vily a rozvodnice v suterénu, tak nelze říct, že je rozvodnice v dosahu). V případech, kdy musíte sporákovou kombinaci použít, máte aspoň to štěstí, že můžete vybrat sporákovku (trojpólový vypínač) a k ní kryt ve stejném nebo aspoň podobném designu jako okolní vypínače a zásuvky. Nemusíte si moderní kuchyň „hyzdit“ nevzhlednými přístroji.
Lednice s mrazákem
Ohledně připojení lednice kolují různé nepravdy, a to nejen mezi laickou veřejností. Tou největší je, že lednice nemusí být připojena přes proudový chránič.
Tento mýtus vznikl v době, kdy se používal jeden proudový chránič na celou instalaci. Někdy se to děje i dnes, ale nelze to považovat za příliš vhodné řešení. Při jeho vybavení dochází k vypnutí všeho včetně právě lednice a mrazáku. Oporu pro tento způsob řešení lze s trochou snahy nalézt i v legislativě, kdy norma říká, že proudovým chráničem nemusí být chráněny spotřebiče, při jejichž vypnutí by došlo k velké a nenahraditelné ztrátě.
Zde vyvstává otázka, co je vlastně velká a nenahraditelná ztráta? V případě vypnutí lednice (zde mluvíme o běžné lednici v domácnosti), kdy se rozteče nanukáč a vyhodíme pár kilo masa, o velkou a nenahraditelnou ztrátu asi nejde. Na druhou stranu kompresor lednice umí zahořet jako každý jiný elektrický spotřebič a v tom případě proudový chránič na jeho přívodu pak může zabránit právě té velké ztrátě. Takže ten chránič k lednici asi raději ano, viďte?
Lednice a mrazák by tedy měly mít vždy samostatný přívod, který je připojený přes proudový chránič. Ideální je, aby to byl proudový chránič jenom pro lednici nebo mrazák. Zde se nabízí použití kombinace jistič/chránič, protože vám ušetří místo v rozvodnici oproti samostatnému chrániči a samostatnému jističi.
Elektroinstalace v kuchyni a design
Náruživé kuchařky a kuchaři tráví v kuchyni hodně času a chtějí se jí pochlubit i případným návštěvám. Z estetického hlediska tedy záleží i na drobnostech, kdy vypínač nebo zásuvka musí zapadat do celkového konceptu. Na výběr máte spoustu tvarů, barev i materiálů.
Při výběru designu zásuvek nebo vypínačů pro vaši kuchyň se nemusíte omezovat tím, co máte v ostatních místnostech. Můžete vybrat podle designu např. zádové desky nebo pracovní desky. Pokud máte pracovní desku z pravého kamene nebo místo zádového obkladu použijete betonovou stěrku, můžete zásuvky a vypínače volit tak, aby použitý materiál dotvářel dokonalý dojem z vaší kuchyně – viz např. zásuvky a vypínače Axcent.
Pokud můžeme doporučit, tak zvlášť pro kuchyňské linky je vhodnější použít jednozásuvky ve vícenásobném rámečku nežli dvojzásuvky.

Ještě jeden praktická poznámka ohledně designu: zásuvky, které nejsou vidět a jsou schované za nábytkem nebo spotřebiči, můžou být obyčejné bílé, nejlépe z kategorie „dobrý poměr cena/výkon“. Zásuvka za lednicí určitě nemusí být ze skla, porcelánu nebo jiného drahého materiálu. Na jedné zásuvce tak ušetříte i pár stovek. Ale na ostatních, které jsou na očích, si dejte záležet.
Vychytávky do kuchyně
V kuchyni najdou své uplatnění i jiné elektroinstalační přístroje než jen zásuvky a vypínače. Posloucháte při vaření rádi rádio? Kuchyň je skvělým místem pro instalaci rádia do zdi. Jde o drobnou věcičku v designu vypínačů a zásuvek, která vám udělá společnost při vaření.
Nebo USB nabíječky, které vám nabijí mobil, tablet, chytré hodinky i jakékoliv zařízení s USB. Stačí mít v šuplíku schovaný USB kabel.
A co třeba detektor CO2? Čidlo CO2 je zařízení, které vám napoví, kdy je potřeba vyvětrat a nebo kdy použít zvlhčovač vzduchu. Zakomponováním do vícenásobného rámečku v kuchyňské lince bude nenápadné, ale službu odvede ohromnou.
Vaše kuchyň toho ovšem může umět ještě mnohem víc. Můžete si vysnít dálkové vypínání a zapínání zásuvkových okruhů či spotřebičů mobilem, včetně časového nastavování. To všechno je už dnes možné v cenově dosažitelných relacích. Do těchto technických zlepšováků se nemusíte pouštět hned, ale je dobré vizi do stavby či rekonstrukce už zapracovat. Pak není těžké kdykoliv později svoje plány zhmotnit a chytré řešení osadit do stávajících rozvodů.
Závěr
Elektroinstalace v kuchyni není žádná věda, ale při jejím plánování a hlavně realizaci je dobré si základní věci ohlídat. Pokud si nenecháte dát do kuchyně (ať v novostavbě, nebo při rekonstrukci) dostatek zásuvek nebo vám je elektrikáři osadí všechny na jeden okruh, dříve nebo později zjistíte, že je to špatně. Jenže to už bude pozdě. Šetřit za každou cenu se zkrátka nevyplácí. Počáteční úspora bude ničím ve srovnání s vaší následnou nespokojeností a náklady na zásahy do hotové kuchyně kvůli předělání elektroinstalace.